Moin Tom,
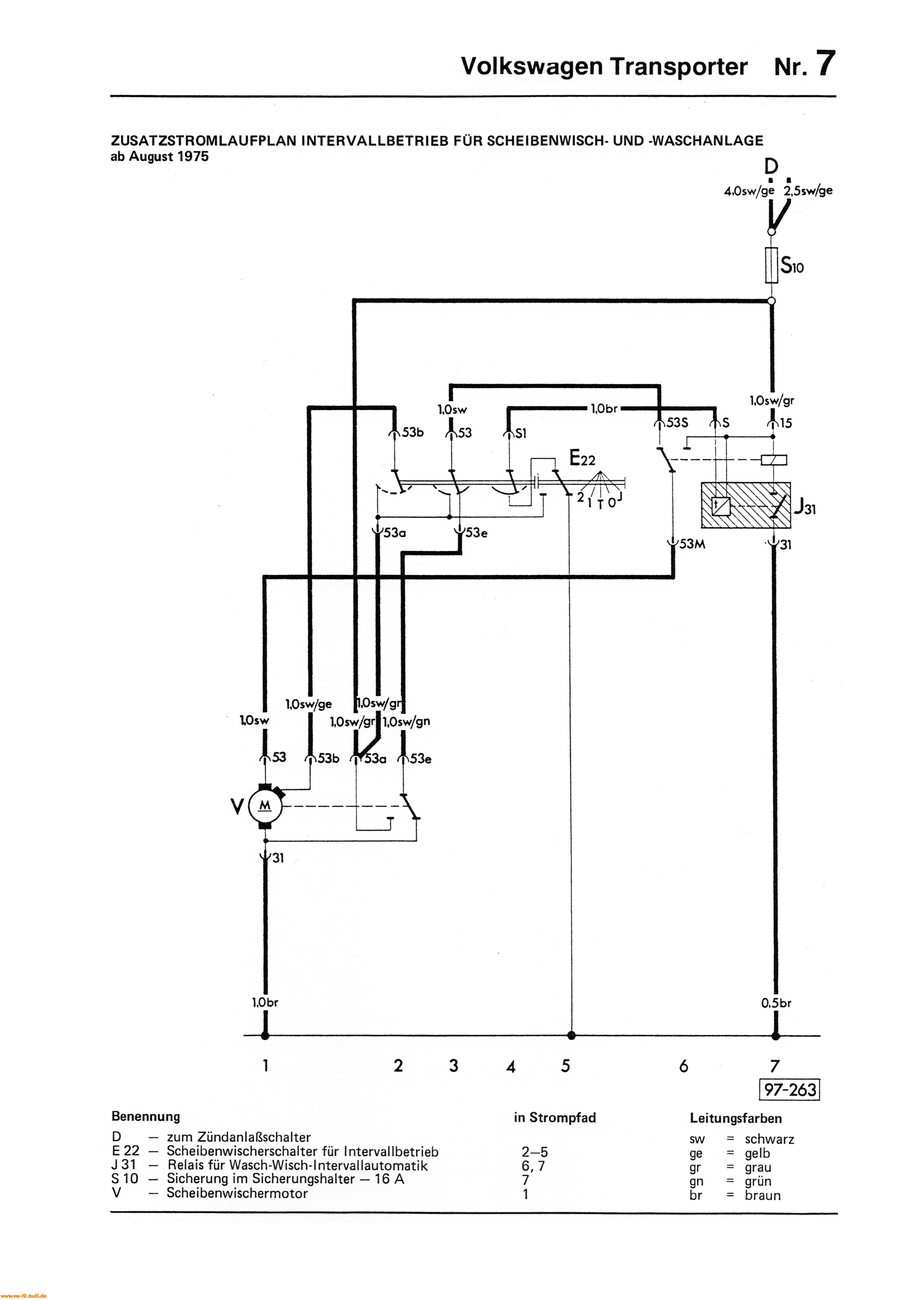
Vielen Dank für die Bilder. Jetzt müßte ich nur noch wissen, welche fahrzeugseitige Kabelfarbe, die auf Deinen Fotos zu sehen sind, an welcher Klemme (53, 53a, etc....) hängen....
Schöne Grüße.
Friso
VW T2b, Scheibenwischer, Endlage
Re: VW T2b, Scheibenwischer, Endlage
Vielleicht hilft das hier weiter
Re: VW T2b, Scheibenwischer, Endlage
Moin zusammen,
vielen Dank für die zahlreichen Tips.
Ich hab jetzt alles zusammengebaut mit dem neuen Motor.
Leider gibt es jetzt das Phänomen, daß die Endlage des Scheibenwischers, also die Abstellposition sich genau in der Mitte der beiden Umkehrpositionen befindet.
Der Wischer wischt wie er soll nur die Abstellpositiin befindet sich jetzt in der Lage, daß der Wischer auf 45° auf der Scheibe steht.
Das kann ich mir nicht erklären....
Hat jemand ne Idee?
Vielen Dank schonmal im Voraus.
Schöne Grüße
Friso
vielen Dank für die zahlreichen Tips.
Ich hab jetzt alles zusammengebaut mit dem neuen Motor.
Leider gibt es jetzt das Phänomen, daß die Endlage des Scheibenwischers, also die Abstellposition sich genau in der Mitte der beiden Umkehrpositionen befindet.
Der Wischer wischt wie er soll nur die Abstellpositiin befindet sich jetzt in der Lage, daß der Wischer auf 45° auf der Scheibe steht.
Das kann ich mir nicht erklären....
Hat jemand ne Idee?
Vielen Dank schonmal im Voraus.
Schöne Grüße
Friso
- boggsermodoa
- Wohnt im T2!
- Beiträge: 7339
- Registriert: 22.12.2003 10:53
- IG T2 Mitgliedsnummer: 0
Re: VW T2b, Scheibenwischer, Endlage
Irgendwo gips ne Kurbel. Die steckt in einer falschen Position zum Motor.
--> Lass den Motor in Abschaltposition laufen, zieh die Kurbel ab, bring die Wischerarme in Endlage und steck die Kurbel wieder auf.
--> Lass den Motor in Abschaltposition laufen, zieh die Kurbel ab, bring die Wischerarme in Endlage und steck die Kurbel wieder auf.
- Norbert*848b
- *

- Beiträge: 7693
- Registriert: 30.10.2013 22:57
- IG T2 Mitgliedsnummer: 848
Re: VW T2b, Scheibenwischer, Endlage
Moin Friso,
Ich hatte seinerzeit auch angemerkt gehabt:
Ja, so muss man es machen.boggsermodoa hat geschrieben: ↑14.01.2026 18:17 Irgendwo gips ne Kurbel. Die steckt in einer falschen Position zum Motor.
--> Lass den Motor in Abschaltposition laufen, zieh die Kurbel ab, bring die Wischerarme in Endlage und steck die Kurbel wieder auf.
Ich hatte seinerzeit auch angemerkt gehabt:
... und?... hat es jetzt "geklingelt"?Norbert*848b hat geschrieben: ↑05.01.2026 22:25 Ach ja. Vor Wiedereinbau den Wischermotor im ausgebautem Zustand laufen lassen und ausschalten. Dann hat man die definierte Endlage und kann das "Pleuel" in der richtigen Lage auf die Antriebswelle setzen. Ich hoffe, Du verstehst das wie ich es meine. Ansonsten kommen die Erkenntnisse, wenn Du das einmal ausprobierst. Die Wischerarme sollen ja nach Ausschalten rechts stehen bleiben.
Freundliche Grüße aus Algermissen
Norbert
Hab hin und wieder "Versager" und "Verzweifler" im reviedierten Zustand für den 50 PS Bus-Motor anzubieten.
Norbert
Hab hin und wieder "Versager" und "Verzweifler" im reviedierten Zustand für den 50 PS Bus-Motor anzubieten.
Re: VW T2b, Scheibenwischer, Endlage
Es hat geklingelt..... ziemlich laut und lange..... 
- schrauberger
- Wohnt im T2!
- Beiträge: 1745
- Registriert: 25.03.2013 18:27
- IG T2 Mitgliedsnummer: 0
Re: VW T2b, Scheibenwischer, Endlage
Hallo, sehr sehr langfristig gedacht, das von Norbert empfohlene Fett setze ich seit über 30Jahren überall am Bus einNorbert*848b hat geschrieben: ↑06.01.2026 23:11 Moin Friso,
was ich noch vergaß zu erwähnen...:
Zu empfehlen wäre aus meiner Erfahrung heraus lithiumverseiftes mit MoS2.![]()
Das funktioniert viele Jahre, erfahrungsgemäß härtet es allerdings dann auch irgendwann aus.
Weshalb ich das Getriebe mit Langzeitfett gefüllt habe, damit sollte der Motor noch paar Jahre länger laufen.
Ralph
Schöne Grüße von der Baar
Biete in Originalqualität:
Reparaturbleche für Laderaumboden und
Typ4 Wärmetauscher.
Sämtliche BKV-Unterdruckleitungen und
Nachlaufleitungen für Bremsflüssigkeit.
Biete in Originalqualität:
Reparaturbleche für Laderaumboden und
Typ4 Wärmetauscher.
Sämtliche BKV-Unterdruckleitungen und
Nachlaufleitungen für Bremsflüssigkeit.

