Anschluß Scheibenwischer mit Intervall???
Re: Anschluß Scheibenwischer mit Intervall???
Hallo Thomas,
vielen Dank für die Schnelle Antwort. Ja, ich habe an den Stecker für den Wischerhebel gebrückt.
An das neue Relais hatte ich auch schon gedacht und 53S und 53M mal gebrückt - ohne Erfolg.
Daher auch der Test mit der 2ten Stufe. Da hängt das Relais ja nicht zwischen.
Massefehler - das ist mal eine gute Idee! Wo sollte das Massekabel denn angeschlossen sein?
Wenn alles nichts hilft, muß ich den Motor wohl ausbauen, da hast Du recht.... Hat der Motor 30W, wie der T3-Motor?
Hatte gesehen, das mann den T3-Motor für 29 Euro bekommt, falls meiner tatsächlich kaputt ist.
Aber der wird wohl nicht passen?
VG
Björn
vielen Dank für die Schnelle Antwort. Ja, ich habe an den Stecker für den Wischerhebel gebrückt.
An das neue Relais hatte ich auch schon gedacht und 53S und 53M mal gebrückt - ohne Erfolg.
Daher auch der Test mit der 2ten Stufe. Da hängt das Relais ja nicht zwischen.
Massefehler - das ist mal eine gute Idee! Wo sollte das Massekabel denn angeschlossen sein?
Wenn alles nichts hilft, muß ich den Motor wohl ausbauen, da hast Du recht.... Hat der Motor 30W, wie der T3-Motor?
Hatte gesehen, das mann den T3-Motor für 29 Euro bekommt, falls meiner tatsächlich kaputt ist.
Aber der wird wohl nicht passen?
VG
Björn
- Tanjas&Thomas_T2b
- *

- Beiträge: 5061
- Registriert: 27.08.2010 20:32
- IG T2 Mitgliedsnummer: 680
Re: Anschluß Scheibenwischer mit Intervall???
Hi Björn,B.C. hat geschrieben:Wenn alles nichts hilft, muß ich den Motor wohl ausbauen, da hast Du recht.... Hat der Motor 30W, wie der T3-Motor?
Hatte gesehen, das mann den T3-Motor für 29 Euro bekommt, falls meiner tatsächlich kaputt ist.
Aber der wird wohl nicht passen?
rein elektrisch wird der Passen. Ob das mechanisch geht kann ich dir nicht sagen.
Ich habe bei mir im Keller mit nem Wischermotor vom Polo 2f getestet.
Und bei meinen Forschungen hatte ich auch mal vom T4 die Schaltpläne unter die Lupe genommen.
Und da ist die Entwicklung der Scheibenwischermotoren wohl in einer Sackgasse gewesen.
Sprich du kannst wohl fast nehmen was du willst, solange die Machanik passt.
Die Masse geht per kurzem Kabel von dem 5-Poligen Stecker am Wischermotor zum dortigen Masse-Sternpunkt.
Das Kabel ist ca. 10cm lang. Wo hast du denn die Masse für das Relais hin gelegt?
Viele Grüße,
Thomas
Im Angebot: Drehzahlmesser, US-Motor-Kabelbaum *680
- boggsermodoa
- Wohnt im T2!
- Beiträge: 7299
- Registriert: 22.12.2003 10:53
- IG T2 Mitgliedsnummer: 0
Re: Anschluß Scheibenwischer mit Intervall???
Also in diesem Fred bin ich ja, ehrlich gesagt, gleich beim Eröffnungsposting schon wieder ausgestiegen, aber das hier gibt's unter Normalbedingungen nicht. Der Scheibenwischermotor kann nicht mitten im Erbsenfeld stehen bleiben, weil abseits der Endstellung Dauerplus (Klemme 15 bzw. X bzw. am Motor 53a) draufliegt, die erst durch den Endschalter unterbrochen wird. Alles, was ihr da im Zusammenhang mit der Intervallschaltung veranstaltet, darf daran nix fummeln. Ist das gegeben?B.C. hat geschrieben:Heute blieb der Wischer beim Durchschalten von Stufe 1 auf 2 in der Scheibenmitte stehen.
Gruß,
Clemens
Re: Anschluß Scheibenwischer mit Intervall???
Hey Thomas,
vielen Dank für das Photo! Das hilft mir bei der Suche extrem!
Die Masse für das Relais habe ich vom Masse-Sternpunkt des Instrumententrägers genommen. Viel Strom fließ da ja nicht.
@Clemens: unsere Intervall-Schaltungen beeinflussen die Stufe 2 nicht (53a auf 53b). Da ist alles original.
Für die Intervallschaltung wird 53 aufgetrennt und das Intervallrelais mit 53S und 53M dazwischen geklemmt (Stufe 1: 53a auf 53).
Für den Intervallbetrieb wird also 53 ein- und ausgeschaltet.
Es lief ja auch alles. Bis der Motor bei einem erneuten Durchschalten in der Mitte stehengeblieben ist
Selbst eine Betriebsspannung mittels Brücke auf die Wicklungen bringt nichts.
Evtl. hat Thomas ja recht und der Motor hat keine Masseverbindung mehr - warum auch immer. Ich checke das morgen Abend mal.
VG
Björn
vielen Dank für das Photo! Das hilft mir bei der Suche extrem!
Die Masse für das Relais habe ich vom Masse-Sternpunkt des Instrumententrägers genommen. Viel Strom fließ da ja nicht.
@Clemens: unsere Intervall-Schaltungen beeinflussen die Stufe 2 nicht (53a auf 53b). Da ist alles original.
Für die Intervallschaltung wird 53 aufgetrennt und das Intervallrelais mit 53S und 53M dazwischen geklemmt (Stufe 1: 53a auf 53).
Für den Intervallbetrieb wird also 53 ein- und ausgeschaltet.
Es lief ja auch alles. Bis der Motor bei einem erneuten Durchschalten in der Mitte stehengeblieben ist
Evtl. hat Thomas ja recht und der Motor hat keine Masseverbindung mehr - warum auch immer. Ich checke das morgen Abend mal.
VG
Björn
Re: Anschluß Scheibenwischer mit Intervall???
Hallo Clemens,boggsermodoa hat geschrieben:Der Scheibenwischermotor kann nicht mitten im Erbsenfeld stehen bleiben, weil abseits der Endstellung Dauerplus (Klemme 15 bzw. X bzw. am Motor 53a) draufliegt, die erst durch den Endschalter unterbrochen wird. Alles, was ihr da im Zusammenhang mit der Intervallschaltung veranstaltet, darf daran nix fummeln. Ist das gegeben?
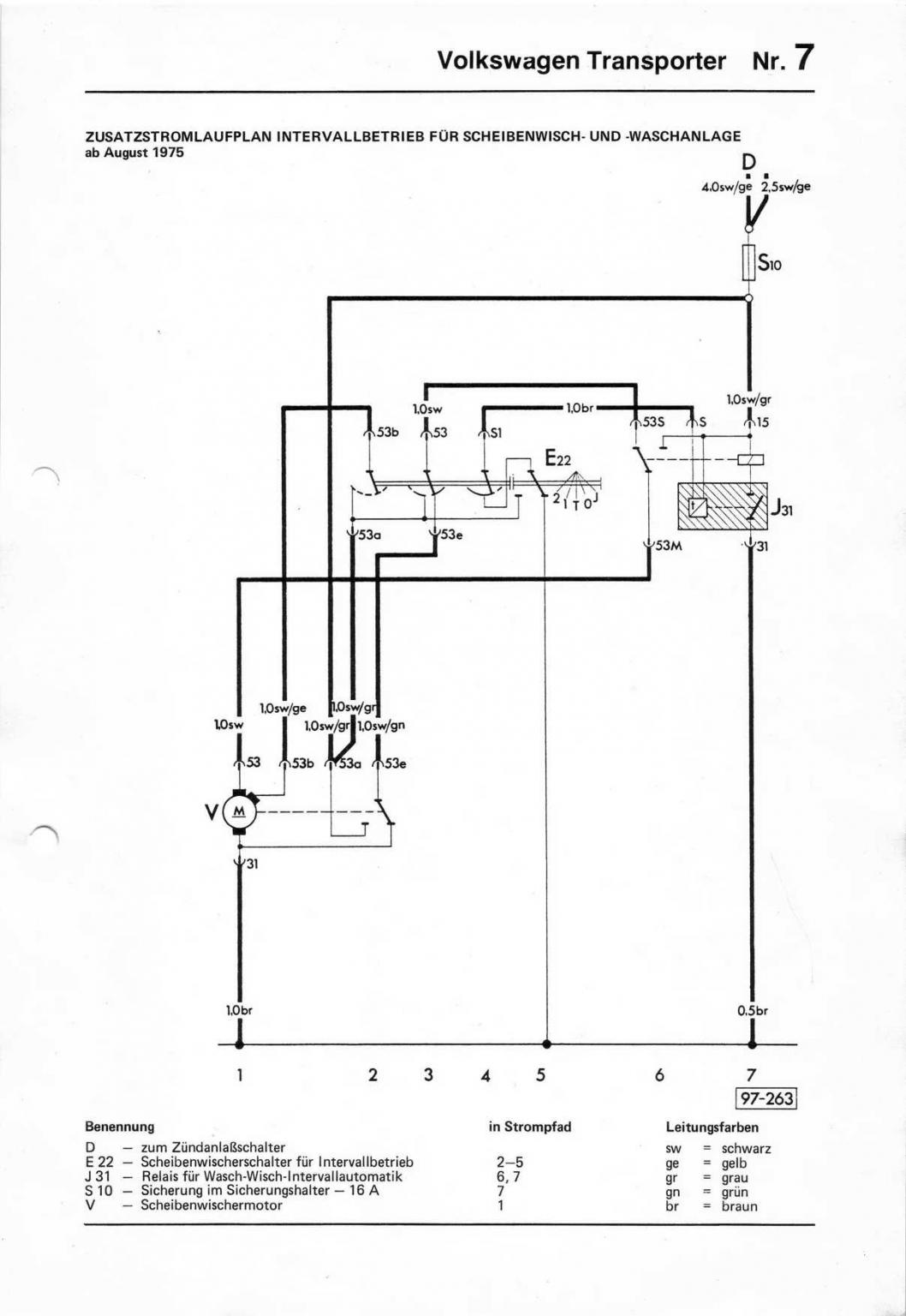
Eindeutig "JA", wenn Björn sich an unser HowTo gehalten hat. Darin wird das schwarz/graue Kabel von Sicherung 10 nach Klemme 53a nicht angerührt. Soweit Thomas und ich das Ganze nachforschen konnten, entspricht das Ergebnis unseres HowTo der originalen Mehrausstattung nach folgendem Stromlaufplan: Ausnahme: Ein zusätzlicher "Pull Up" Widerstand, der die Schaltung zu den Modernen Relais ab T3 kompatibel macht.
Du hast also vollkommen Recht. Der Scheibenwischer kann dort unmöglich stehengeblieben sein. Das ist wohl das Produkt einer vollkommen übersteigerten Fantasie. Wenn die Drogen an Wirkung verloren haben, ist alles wieder normal.
Mal ohne Quatsch: Thomas hat eine gute Spur. Wahrscheinlich ist durch die Rumwackelei am Kabelbaum irgendwo was abgefallen, wahrscheinlich die Masse. Oder der Motor hat das Zeitliche gesegnet, weil er zu viel auf der trockenen Scheibe ackern musste?
Ich habe übrigens einen Wischermotor samt Gestänge liegen, der brummt nur wenn man ihn anschließt und rührt sich nicht. Also Björn, Du solltest den Wischer auf keinen Fall anlassen, auch wenn er nicht läuft. Der Motor könnte sehr warm werden. Achso und wenn Du die Wischereinheit raus baust, gönn Dir neue Dichtungen. Die gibt es noch.
Gruß, Hanno
- boggsermodoa
- Wohnt im T2!
- Beiträge: 7299
- Registriert: 22.12.2003 10:53
- IG T2 Mitgliedsnummer: 0
Re: Anschluß Scheibenwischer mit Intervall???
WestiWest hat geschrieben:Du hast also vollkommen Recht. Der Scheibenwischer kann dort unmöglich stehengeblieben sein. Das ist wohl das Produkt einer vollkommen übersteigerten Fantasie. Wenn die Drogen an Wirkung verloren haben, ist alles wieder normal.![]()
Re: Anschluß Scheibenwischer mit Intervall???
Hallo Hanno,
habe alles so gemacht, wie Du es beschrieben hast. Und es lief. Den Motor hatte ich natürlich auch nicht gequält: Wischerblätter demontiert und die Wischerarme abgehoben.
Ich prüfe in den nächsten Tagen die Masseverbindung, wie Thomas es vorgeschlagen hat.
VG
Björn
habe alles so gemacht, wie Du es beschrieben hast. Und es lief. Den Motor hatte ich natürlich auch nicht gequält: Wischerblätter demontiert und die Wischerarme abgehoben.
Ich prüfe in den nächsten Tagen die Masseverbindung, wie Thomas es vorgeschlagen hat.
VG
Björn
- Tanjas&Thomas_T2b
- *

- Beiträge: 5061
- Registriert: 27.08.2010 20:32
- IG T2 Mitgliedsnummer: 680
Re: Anschluß Scheibenwischer mit Intervall???
Hi Björn,B.C. hat geschrieben:Wischerblätter demontiert und die Wischerarme abgehoben.
lass die Wischerblätter lieber dran. Wenn dir mal aus Versehen ein Wischerarm auf die Scheibe Haut,
hast du garantiert einen Sprung in der Scheibe.
Wenn die Wischer dran sind besteht da keine Gefahr.
Und testen Kannst du auch.
Nicht das du noch ne neue Scheibe brauchst.
Viele Grüße,
Thomas
Im Angebot: Drehzahlmesser, US-Motor-Kabelbaum *680
Re: Anschluß Scheibenwischer mit Intervall???
Hallo,
hier mal ein kurzes Feedback: der Scheibenwischermotor läuft wieder. Es ist ein Masseproblem, danke für den Hinweis!
Ich hatte heute mal wieder Zeit, mich der Thematik anzunehmen. Wischer auf Stufe 1 und dann mit einem Kabel eine separate Masseverbindung zum Motorgetriebe hergestellt.
Der Motor lief an und auch weiter, nachdem ich diese zusätzlicher Masseverbindung getrennt hatte! Seit dem läuft alles wieder, wie gehabt
Das Masseproblem wird wohl wieder kommen. Ich kam nur nicht an den Stecker zum Motor ran, um ihn abzuziehen und zu messen u. die Kontakte zu reinigen.
Mann ist das eng da! Wie ich durch den Radio-Schacht sehen konnte, gibt es eine zusätzliche Masseverbindung zum Getriebe. Dort ist eine Kabelöse (unter einer Schraube) mit einem braunen Kabel zu sehen.
Wo das Kabel endet, konnte ich nicht verfolgen. Ich werde versuchen, das Handschuhfach auszubauen - evtl. komme dann an den Wischermotor?
Oder habt Ihr einen besseren Tip?
VG
Björn
hier mal ein kurzes Feedback: der Scheibenwischermotor läuft wieder. Es ist ein Masseproblem, danke für den Hinweis!
Ich hatte heute mal wieder Zeit, mich der Thematik anzunehmen. Wischer auf Stufe 1 und dann mit einem Kabel eine separate Masseverbindung zum Motorgetriebe hergestellt.
Der Motor lief an und auch weiter, nachdem ich diese zusätzlicher Masseverbindung getrennt hatte! Seit dem läuft alles wieder, wie gehabt
Das Masseproblem wird wohl wieder kommen. Ich kam nur nicht an den Stecker zum Motor ran, um ihn abzuziehen und zu messen u. die Kontakte zu reinigen.
Mann ist das eng da! Wie ich durch den Radio-Schacht sehen konnte, gibt es eine zusätzliche Masseverbindung zum Getriebe. Dort ist eine Kabelöse (unter einer Schraube) mit einem braunen Kabel zu sehen.
Wo das Kabel endet, konnte ich nicht verfolgen. Ich werde versuchen, das Handschuhfach auszubauen - evtl. komme dann an den Wischermotor?
Oder habt Ihr einen besseren Tip?
VG
Björn
- Tanjas&Thomas_T2b
- *

- Beiträge: 5061
- Registriert: 27.08.2010 20:32
- IG T2 Mitgliedsnummer: 680
Re: Anschluß Scheibenwischer mit Intervall???
Moin Björn,B.C. hat geschrieben: Ich werde versuchen, das Handschuhfach auszubauen - evtl. komme dann an den Wischermotor?
das ist der richtige Weg! Handschuhfach Pappe raus nehmen. Dafür musst du de Metall-Riemen los schrauben.
Dann kannst du das Pappteil nach unten raus fädeln.
Dann muss noch das Warmluftrohr raus und schon kannst du den Motor raus nehmen.
Eigentlich keine große Sache.
Und Massefehler sind immer die schlimmsten, da denkt man meist nicht so richtig dran.
Aber schön, das du dem Problem auf die Schliche kommst.
Wahrscheinlich musst du den ein oder anderen Kabelschuh erneuern.
Viele Grüße,
Thomas
Im Angebot: Drehzahlmesser, US-Motor-Kabelbaum *680

